Scheinwerfer (Rund / Nebel) vo.
Scheinwerfer (Rund / Nebel) vo.
Hallo zusammen,
habe mal etwas im Photoshop rumgespielt:
Eigentlich ging es mir um (Montage)details zu NSW:
- was ist erlaubt;
- wo darf man sie montieren usw.
zusätzlich habe ich aber noch die gleichen fragen zu den runden Zusatzscheinwerfern:
(ich denke die waren bei mir mal montiert da ich 2 Bohrungen in der mittleren Stoßstange habe)
- was ist erlaubt;
- wo darf man sie montieren usw.
- darf man auch alles in Kombination montieren?
- wie war das Fzg. "original" ausgestattet?
Hat jemand "passende" NSW? (habe in der bucht welche für 900€ gesehen - aber das scheint mir etwas übertrieben...)
danke, Thomas
habe mal etwas im Photoshop rumgespielt:
Eigentlich ging es mir um (Montage)details zu NSW:
- was ist erlaubt;
- wo darf man sie montieren usw.
zusätzlich habe ich aber noch die gleichen fragen zu den runden Zusatzscheinwerfern:
(ich denke die waren bei mir mal montiert da ich 2 Bohrungen in der mittleren Stoßstange habe)
- was ist erlaubt;
- wo darf man sie montieren usw.
- darf man auch alles in Kombination montieren?
- wie war das Fzg. "original" ausgestattet?
Hat jemand "passende" NSW? (habe in der bucht welche für 900€ gesehen - aber das scheint mir etwas übertrieben...)
danke, Thomas
Zuletzt geändert von Tommy75 am Di 29. Okt 2024, 22:48, insgesamt 1-mal geändert.
Re: Scheinwerfer (Rund / Nebel) vo.
.
Zuletzt geändert von Tommy75 am Di 29. Okt 2024, 22:48, insgesamt 2-mal geändert.
Re: Scheinwerfer (Rund / Nebel) vo.
Steht alles genau in der StVZO beschrieben.
http://www.stvzo.de/stvzo/b5.htm
Nebelschw. sollten immer an der tiefsten Stelle des Fahrzeugs angebracht sein, da sie unter dem Nebel und nicht in den Nebel leuchten sollen.
So sah das in den 70ern bei dem 2800csa meines Vaters aus.
http://www.stvzo.de/stvzo/b5.htm
Nebelschw. sollten immer an der tiefsten Stelle des Fahrzeugs angebracht sein, da sie unter dem Nebel und nicht in den Nebel leuchten sollen.
So sah das in den 70ern bei dem 2800csa meines Vaters aus.
- Dateianhänge
-
- 20161224_114921.jpg (79.42 KiB) 55199 mal betrachtet
Re: Scheinwerfer (Rund / Nebel) vo.
Hallo,
wurde das Modell als unikat vom original her angefertigt?? Klasse.
STVZO ist ja wunderbar;
benötige ich eine ABE?
Sind die Fzge damals so vom Band gelaufen? (ggf. als extra mit NSW)
Hätte gehofft jemand künnte mir auf kurzem Wege sagen das die Montage wie bei Bild Nr. 3 (von oben in mittleres Stoßstangenteil aussenseite neben den Hörnern innen) problemlos geht und der Polizei / TÜV Stand hält...
Danke, Thomas
wurde das Modell als unikat vom original her angefertigt?? Klasse.
STVZO ist ja wunderbar;
benötige ich eine ABE?
Sind die Fzge damals so vom Band gelaufen? (ggf. als extra mit NSW)
Hätte gehofft jemand künnte mir auf kurzem Wege sagen das die Montage wie bei Bild Nr. 3 (von oben in mittleres Stoßstangenteil aussenseite neben den Hörnern innen) problemlos geht und der Polizei / TÜV Stand hält...
Danke, Thomas
- Andreas_Buchen
- Beiträge: 46
- Registriert: Sa 22. Feb 2014, 13:37
- Wohnort: Buchen/Odenwald
Re: Scheinwerfer (Rund / Nebel) vo.
Hallo Thomas,
die Scheinwerfer lassen sich so montieren. Sie müssen weder eingetragen werden noch brauchen sie ein ABE. Ein Prüfzeichen sollten sie haben. Bei der TÜV-Abnahme müssen sie halt funktionieren.
Gruß Andreas
die Scheinwerfer lassen sich so montieren. Sie müssen weder eingetragen werden noch brauchen sie ein ABE. Ein Prüfzeichen sollten sie haben. Bei der TÜV-Abnahme müssen sie halt funktionieren.
Gruß Andreas
Re: Scheinwerfer (Rund / Nebel) vo.
Hallo,
das Modell habe ich für meinen Vater so umgebaut.
In der StVZO steht doch alles drin, was du wissen wolltest. Sogar die einzuhaltenden Abstände zur Seite, untereinander und zur Fahrbahn.
Eingetragen müssen sie nicht werden, eine ABE brauchst du nicht, aber Prüfzeichen müssen sie haben. Außerdem müssen sie richtig eingestellt sein.
Weiter dürfen nicht alle Lampen gleichzeitig leuchten. Fernscheinwerfer dürfen nur 4 Stück insgesamt vorhanden sein und müssen beim Einschalten von Abblendlich ausgehen.
Zu deiner Frage weiter. Ja, du darfst dein Auto vorn so als Weihnachtsbaum (sorry) behängen. Nein, die Wagen wurden früher nicht so ausgeliefert.
http://www.fahrzeug-elektrik.de/Egh.htm#A1
das Modell habe ich für meinen Vater so umgebaut.
In der StVZO steht doch alles drin, was du wissen wolltest. Sogar die einzuhaltenden Abstände zur Seite, untereinander und zur Fahrbahn.
Eingetragen müssen sie nicht werden, eine ABE brauchst du nicht, aber Prüfzeichen müssen sie haben. Außerdem müssen sie richtig eingestellt sein.
Weiter dürfen nicht alle Lampen gleichzeitig leuchten. Fernscheinwerfer dürfen nur 4 Stück insgesamt vorhanden sein und müssen beim Einschalten von Abblendlich ausgehen.
Zu deiner Frage weiter. Ja, du darfst dein Auto vorn so als Weihnachtsbaum (sorry) behängen. Nein, die Wagen wurden früher nicht so ausgeliefert.
http://www.fahrzeug-elektrik.de/Egh.htm#A1
Re: Scheinwerfer (Rund / Nebel) vo.
Hallo,
Bei Bild Nr. 3 müssten 2 Scheinwerfer abgeseckt sein, beim tii von meinem Vater ist das auch so.
Dann ist das zulässig.
Gruß,
Jonas
Bei Bild Nr. 3 müssten 2 Scheinwerfer abgeseckt sein, beim tii von meinem Vater ist das auch so.
Dann ist das zulässig.
Gruß,
Jonas
Re: Scheinwerfer (Rund / Nebel) vo.
Hallo nochmal,
der Satz dses Links verstehe nicht auf anhieb:
Anordnung: Höhe min. 250 mm über der Fahrbahn; nicht höher als Scheinwerfer für Abblendlicht; symmetrisch zur Mitte max. 400 mm vom äußeren Fahrzeugrand, sonst dürfen die Nebelscheinwerfer nur gemeinsam mit dem Abblendlicht leuchten.
Heißt das das bei Abstand von aussen größer 40cm die automatische Abschaltung des Fernlichts nicht nötig ist?
Hat jemand evtl. einen Schaltplan für die beiden Fälle:
- Schaltung eigener NSW Schalter + automatische Abschaltung durch Fernlicht (Relais?)
- ok, separate Schaltung mit nur eigenem Schalter kenne ich
ggf. über welche Sicherung? War da eine bestimmte vorgesehen/unbelegt?
Danke + Gruß Thomas
der Satz dses Links verstehe nicht auf anhieb:
Anordnung: Höhe min. 250 mm über der Fahrbahn; nicht höher als Scheinwerfer für Abblendlicht; symmetrisch zur Mitte max. 400 mm vom äußeren Fahrzeugrand, sonst dürfen die Nebelscheinwerfer nur gemeinsam mit dem Abblendlicht leuchten.
Heißt das das bei Abstand von aussen größer 40cm die automatische Abschaltung des Fernlichts nicht nötig ist?
Hat jemand evtl. einen Schaltplan für die beiden Fälle:
- Schaltung eigener NSW Schalter + automatische Abschaltung durch Fernlicht (Relais?)
- ok, separate Schaltung mit nur eigenem Schalter kenne ich
ggf. über welche Sicherung? War da eine bestimmte vorgesehen/unbelegt?
Danke + Gruß Thomas
Re: Scheinwerfer (Rund / Nebel) vo.
hier sind einige Details beschrieben
http://e9-driven.com/Public/Library/BMW ... 71550.html
http://e9-driven.com/Public/Library/BMW ... 71550.html
Re: Scheinwerfer (Rund / Nebel) vo.
welches relais wurde dort verbaut?
So wie ich das sehe schwer zu beziehen - hat jemand noch ein passendes relais für mich? ggf. auch diese Fassung?
danke, Thomas
So wie ich das sehe schwer zu beziehen - hat jemand noch ein passendes relais für mich? ggf. auch diese Fassung?
danke, Thomas
Re: Scheinwerfer (Rund / Nebel) vo.
Hallo ThomasTommy75 hat geschrieben:Hallo nochmal,
der Satz dses Links verstehe nicht auf anhieb:
Anordnung: Höhe min. 250 mm über der Fahrbahn; nicht höher als Scheinwerfer für Abblendlicht; symmetrisch zur Mitte max. 400 mm vom äußeren Fahrzeugrand, sonst dürfen die Nebelscheinwerfer nur gemeinsam mit dem Abblendlicht leuchten.
Heißt das das bei Abstand von aussen größer 40cm die automatische Abschaltung des Fernlichts nicht nötig ist?
Wenn die Nebelscheinwerfer max 400mm vom äusseren Fahrzeugrand montiert sind, darfst Du die Nebelscheinwerfer zusammen mit dem Standlicht fahren. Du wirst dann nicht vom Streulicht der Abblendscheinwerfer ("Fahrlicht") gestört. Sind die Nebelscheinwerfer mehr als 400mm vom Fahrzeugrand entfernt, "dürfen die Nebelscheinwerfer nur gemeinsam mit dem Abblendlicht leuchten". Nebelleucht und Fernlicht geht nie zusammen. Soweit die Theorie. Praktisch bringen die Nebelscheinwerfer allenfalls etwas, wenn der Nebel so dicht ist, dass "Du die Hand vor Augen nicht siehst". Bei dem Wetter sitze ich zuhause am Fernseher, den E9 in der Garage wissend ... aber Nebelscheinwerfer sehen gut aus, ich erwäge, welche unter der Stossstange anzubringen, weiss aber noch nicht richtig, wie.
Ein Schaltschema findest Du in der Reparaturanleitung, kann ich Dir auch einscannen, wenn Du keine hast.
Weiss jemand, welches die passenden Sockel fürs Nebescheinwerfer-Relais (links neben der Batterie) sind und wo man sie bekommt?
Gruss
Peter
Re: Scheinwerfer (Rund / Nebel) vo.
Das müssten ganz normale Serien Schaltrelais mit den Pol-Bezeichnungen 30, 85, 86, 87 sein. Die müssen nicht zwingend rund sein. Die gibt es auch in eckig.Tommy75 hat geschrieben:welches relais wurde dort verbaut?
So wie ich das sehe schwer zu beziehen - hat jemand noch ein passendes relais für mich? ggf. auch diese Fassung?
danke, Thomas
Z.B. dieses. Gibt es auch ohne Haltelasche, als Steckrelais.
https://www.ebay.de/itm/Schaltrelais-12 ... SwiONYLWqa
https://www.ebay.de/itm/Oldtimer-BMW-1- ... Swgv5ZO9Is
Re: Scheinwerfer (Rund / Nebel) vo.
danke für die Erläuterung Peter.
Mit dem Wetter ist das natürlich so ne individuelle Sache - ich wohne hier schon in einer Gegend auf ca. 400m wo es oft so ist das hier schon die Sonne scheint und sobald ich zum Rhein-Tal fahre (Arbeit) sich Nebelbänke auftun oder gar bis mittags 11-12h- alles voller nebel ist... Somit macht das schon "Sinn". Wie gesagt - evtl. montiere ich die Scheinwerfer nur von Nov-April und gut...
Schaltschema habe ich das hier gefunden:
http://e9-driven.com/Public/Library/BMW ... 71550.html
Gruß Thomas
Mit dem Wetter ist das natürlich so ne individuelle Sache - ich wohne hier schon in einer Gegend auf ca. 400m wo es oft so ist das hier schon die Sonne scheint und sobald ich zum Rhein-Tal fahre (Arbeit) sich Nebelbänke auftun oder gar bis mittags 11-12h- alles voller nebel ist... Somit macht das schon "Sinn". Wie gesagt - evtl. montiere ich die Scheinwerfer nur von Nov-April und gut...
Schaltschema habe ich das hier gefunden:
http://e9-driven.com/Public/Library/BMW ... 71550.html
Gruß Thomas
Re: Scheinwerfer (Rund / Nebel) vo.
@Andilin: ich hab eins in runder Bauform aufgetan -> Hella (aus Ford Taunus z.b.) 30 85 86 87 12V. (Bosch nebenan hatte leider keins mehr in der Schublade/Keller rumfliegen)
Möchte ich schon gerne an der Stelle im Motorraum verbauen - die Relais aus deinem Link sind eher etwas für den nicht sichtbaren Bereich.
Allerdings hab ich noch keinen Sockel - zur Not werde ich das Relais erstmal mit nem tropfen Heißkleber befestigen und mit geschützten Kontaktschuhen arbeiten...
Also sobald alles installiert ist melde ich mich mal wieder. ca. Do. nächste Woche müsste alles da sein.
Gruß Tom
Allerdings hab ich noch keinen Sockel - zur Not werde ich das Relais erstmal mit nem tropfen Heißkleber befestigen und mit geschützten Kontaktschuhen arbeiten...
Also sobald alles installiert ist melde ich mich mal wieder. ca. Do. nächste Woche müsste alles da sein.
Gruß Tom
Re: Scheinwerfer (Rund / Nebel) vo.
ich geh mal mit den 2 varianten an sockel - mal schauen welcher sich besser befestigen lässt...
wobei von vorteil der schwarzfarbene ist um eine steck / lötverbindung zu sparen...
wobei von vorteil der schwarzfarbene ist um eine steck / lötverbindung zu sparen...
Re: Scheinwerfer (Rund / Nebel) vo.
wenn man jetzt mal die originale Teilenummer ermitteln könnte, dann kannst es doch mal bei Bosch-classik oder bmw direkt versuchen.
Re: Scheinwerfer (Rund / Nebel) vo.
Hallo
Es gab mal original von BMW für den E9 einen Nebelscheinwerfer-Kabelsatz zum nachrüsten (siehe Bild) dieser ist nicht zu verkaufen, aber als Muster sehr hilfreich. Wenn genügend Nachfrage bei mir eingeht, kann ich diese auch nachbauen. Sockel hab ich noch mehrere.
Wenn man aber einen "gebrauchten" originalen Sockel (Relaissteckgehäuse) und eine Quetschzange für die Flachstecker hat, sollte der Rest eigentlich kein Problem sein.
Der richtige Einbauplatz ist wie bereits geschrieben wurde der 3. freie Platz neben der Batterie. Das Relais ist ein ganz normales BMW Schließ-Relais. ACHTUNG: Andere Hersteller haben teilweise eine andere Kontaktanordnung. Rein optisch würde ich es den beiden vorhandenen Relais einfach anpassen. Die gab er früher in großer runder Optik, später in kleiner runden und auch in eckigem schwarzen Plastikgehäuse. Unterschiedliche Relais dort einzubauen finde ich nicht schön....
Gruß Gerhard
Es gab mal original von BMW für den E9 einen Nebelscheinwerfer-Kabelsatz zum nachrüsten (siehe Bild) dieser ist nicht zu verkaufen, aber als Muster sehr hilfreich. Wenn genügend Nachfrage bei mir eingeht, kann ich diese auch nachbauen. Sockel hab ich noch mehrere.
Wenn man aber einen "gebrauchten" originalen Sockel (Relaissteckgehäuse) und eine Quetschzange für die Flachstecker hat, sollte der Rest eigentlich kein Problem sein.
Der richtige Einbauplatz ist wie bereits geschrieben wurde der 3. freie Platz neben der Batterie. Das Relais ist ein ganz normales BMW Schließ-Relais. ACHTUNG: Andere Hersteller haben teilweise eine andere Kontaktanordnung. Rein optisch würde ich es den beiden vorhandenen Relais einfach anpassen. Die gab er früher in großer runder Optik, später in kleiner runden und auch in eckigem schwarzen Plastikgehäuse. Unterschiedliche Relais dort einzubauen finde ich nicht schön....
Gruß Gerhard
- Dateianhänge
-
- IMG_3617.jpg (55.48 KiB) 54744 mal betrachtet
-
- IMG_3618.jpg (40.03 KiB) 54744 mal betrachtet
Re: Scheinwerfer (Rund / Nebel) vo.
Hallo, hier der Zwischenstand:
-NSW & Relais (inkl Sicherung) montiert
- elektr. Anschluss & Schalter in kürze.
muss mir noch überlegen wie genau.
Ich denke ich nehme das Standlicht als Einspeisung damit die NSW erst dann angehen wenn überhaupt mind. Standlicht aktiv ist. (bei Abblendlicht sowieso). Die Schaltung wird dann so aussehen das die NSW ausgehen solange das Fernlicht an ist.
https://www.youtube.com/watch?v=TxPMPGK ... u.be&t=51s
Gruß Thomas
-NSW & Relais (inkl Sicherung) montiert
- elektr. Anschluss & Schalter in kürze.
muss mir noch überlegen wie genau.
Ich denke ich nehme das Standlicht als Einspeisung damit die NSW erst dann angehen wenn überhaupt mind. Standlicht aktiv ist. (bei Abblendlicht sowieso). Die Schaltung wird dann so aussehen das die NSW ausgehen solange das Fernlicht an ist.
https://www.youtube.com/watch?v=TxPMPGK ... u.be&t=51s
Gruß Thomas
Zuletzt geändert von Tommy75 am Di 29. Okt 2024, 22:48, insgesamt 4-mal geändert.
Re: Scheinwerfer (Rund / Nebel) vo.
Hallo, wollte mich nochmal mit dem (fast abgeschlossenen) Ergebnis melden.
Die Scheinwerfer sind installiert und die Schaltung umgesetzt so das sie funktioniert.
Bedingung (bei meiner Installation) für die NSW vorne:
Zündung ein -> mind. Standlicht gezogen (bei Abblendlich NSW sowieso aktiv)
(bei nur Parklicht,ohne Zündung, keine Funktion)
NSL hinten getennt von allen Schaltsituationen
bei Betätigung Fernlicht Lenkstockhebel gehen die NSW über das 2te Relais aus.
Das Relais musste ich "umkonstruieren" da man für diese Schaltungen ein Öffner und ein Schliesser Relais benötigt.
Vorerst habe ich mir ein handelsübliches Relais genommen und dieses umgebaut da ich kein Öffner Relais zur Hand hatte. Der Plan ist das ich das Oldtimer-Relais noch umbauen möchte... Ich hoffe was im Gehäuse noch genug Platz ist da der Metallbügel auf die andere Seite des Spulenkontaktes verlegt werden muss)
Man nehme einen 2mm Nagel und setzt diesen mittels Bohrung an die Stelle wo der Kontakt bei nicht aktivierter Spule anliegt -> Spannung fließt = NSW ein (der ursprüngliche Kontakt/Abgang 87 ein wenig verbiegen so das dieser brach liegt)
Aktiviert man das Fernlicht zieht die Spule an (eingespeist über das 2te kurze weißen Kabel am Abgang Fernlicht-Relais), trennt die neue Verbindung und die NSW gehen aus
simpel :-)
Die Scheinwerfer sind installiert und die Schaltung umgesetzt so das sie funktioniert.
Bedingung (bei meiner Installation) für die NSW vorne:
Zündung ein -> mind. Standlicht gezogen (bei Abblendlich NSW sowieso aktiv)
(bei nur Parklicht,ohne Zündung, keine Funktion)
NSL hinten getennt von allen Schaltsituationen
bei Betätigung Fernlicht Lenkstockhebel gehen die NSW über das 2te Relais aus.
Das Relais musste ich "umkonstruieren" da man für diese Schaltungen ein Öffner und ein Schliesser Relais benötigt.
Vorerst habe ich mir ein handelsübliches Relais genommen und dieses umgebaut da ich kein Öffner Relais zur Hand hatte. Der Plan ist das ich das Oldtimer-Relais noch umbauen möchte... Ich hoffe was im Gehäuse noch genug Platz ist da der Metallbügel auf die andere Seite des Spulenkontaktes verlegt werden muss)
Man nehme einen 2mm Nagel und setzt diesen mittels Bohrung an die Stelle wo der Kontakt bei nicht aktivierter Spule anliegt -> Spannung fließt = NSW ein (der ursprüngliche Kontakt/Abgang 87 ein wenig verbiegen so das dieser brach liegt)
Aktiviert man das Fernlicht zieht die Spule an (eingespeist über das 2te kurze weißen Kabel am Abgang Fernlicht-Relais), trennt die neue Verbindung und die NSW gehen aus
simpel :-)
Zuletzt geändert von Tommy75 am So 28. Feb 2021, 09:46, insgesamt 2-mal geändert.
Re: Scheinwerfer (Rund / Nebel) vo.
soll gelöscht werden
Zuletzt geändert von Tommy75 am So 28. Feb 2021, 09:45, insgesamt 2-mal geändert.
Re: Scheinwerfer (Rund / Nebel) vo.
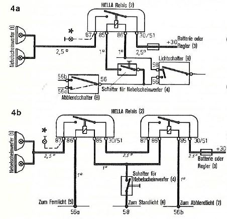
Hallo,
anbei drei Schaltungen für die Nebelscheinwerfer, entnommen aus der "Montageanleitung Halogen-Nebelscheinwerfer, 460 000/8/73, Fa. Hella".
Folgende Varianten sind dargestellt:
1: Die Nebelscheinwerfer können bei Stand- und Abblendlicht zugeschaltet werden und gehen aus, wenn das Fernlicht eingeschaltet wird
2. Die Nebelscheinwerfer können nur bei Abblendlichtlicht zugeschaltet werden, gehen aber bei Fernlicht nicht aus.
3. Die Nebelscheinwerfer können bei Stand- und Fernlicht eingeschaltet werden und gehen bei Abblendlicht aus.
Diese Schaltungen kommen ohne zusätzliches Relais aus. Liegt nämlich an beiden Seiten der Spule Spannung (bzw. das gleiche Potential) an, so zieht die Spule nicht an bzw. fällt wieder ab!
Sollen die Nebelscheinwerfer nur bei Standlicht zugeschaltet werden, können folgende Schaltungen genommen werden, die erste für Fahrzeuge mit getrenntem Licht- und Abblendschalter, die andere mit kombiniertem Licht- und Abblendschalter.
...und ich dachte Lucas wäre der Erfinder der Dunkelheit!
Gruß Thomas
anbei drei Schaltungen für die Nebelscheinwerfer, entnommen aus der "Montageanleitung Halogen-Nebelscheinwerfer, 460 000/8/73, Fa. Hella".
Folgende Varianten sind dargestellt:
1: Die Nebelscheinwerfer können bei Stand- und Abblendlicht zugeschaltet werden und gehen aus, wenn das Fernlicht eingeschaltet wird
2. Die Nebelscheinwerfer können nur bei Abblendlichtlicht zugeschaltet werden, gehen aber bei Fernlicht nicht aus.
3. Die Nebelscheinwerfer können bei Stand- und Fernlicht eingeschaltet werden und gehen bei Abblendlicht aus.
Diese Schaltungen kommen ohne zusätzliches Relais aus. Liegt nämlich an beiden Seiten der Spule Spannung (bzw. das gleiche Potential) an, so zieht die Spule nicht an bzw. fällt wieder ab!
Sollen die Nebelscheinwerfer nur bei Standlicht zugeschaltet werden, können folgende Schaltungen genommen werden, die erste für Fahrzeuge mit getrenntem Licht- und Abblendschalter, die andere mit kombiniertem Licht- und Abblendschalter.
...und ich dachte Lucas wäre der Erfinder der Dunkelheit!
Gruß Thomas
Zuletzt geändert von TomHom am Sa 2. Dez 2017, 23:24, insgesamt 2-mal geändert.
Re: Scheinwerfer (Rund / Nebel) vo.
...und hier noch ein Auszug aus der "Montageanleitung Halogen-Nebelscheinwerfer, 460 000/8/73, Fa. Hella".
Die Montageanleitung erschien im Jahre 1973, inwiefern sich die Anbaurichtlinien zwischenzeitlich geändert kann aus obigem Beitrag von Andilin entnommen werden, er verwies auf http://www.fahrzeug-elektrik.de/Egh.htm#A1
Gruß
Thomas
Gruß
Thomas
Re: Scheinwerfer (Rund / Nebel) vo.
Hallo Thomas,
noch von meiner Seite.
Befürchte, dass die Nagellösung nur eine Übergangslösung ist.
Einfach weil es kein geeignetes dauerhaftes Kontaktmaterial ist.
Grüsse;
Willy
noch von meiner Seite.
Befürchte, dass die Nagellösung nur eine Übergangslösung ist.
Einfach weil es kein geeignetes dauerhaftes Kontaktmaterial ist.
Grüsse;
Willy
Re: Scheinwerfer (Rund / Nebel) vo.
Der Meinung bin ich auch. Es gibt auch Relais, die solche Schaltung haben, die du gebaut hast.
Re: Scheinwerfer (Rund / Nebel) vo.
Ja, das weis ich. Ich arbeite noch an der "Vintage Lösung" ;-)
Und da ich keine zur Hand hatte habe ich in meiner Ungeduld was gebaut damit es bis dahin funktioniert ;-)
Trotzdem Danke.
Und da ich keine zur Hand hatte habe ich in meiner Ungeduld was gebaut damit es bis dahin funktioniert ;-)
Trotzdem Danke.
Re: Scheinwerfer (Rund / Nebel) vo.
Ahhhsoooooo, falsch verstanden. :-)
Re: Scheinwerfer (Rund / Nebel) vo.
Abgeschlossen, Gruß Thomas
Zuletzt geändert von Tommy75 am So 28. Feb 2021, 09:47, insgesamt 1-mal geändert.
Re: Scheinwerfer (Rund / Nebel) vo.
Glückwunsch!
Danke für deinen Bericht.
Was ist das da für ein Gewindanschluss an dem Haubenaufsteller?
Gruß
Andi
Danke für deinen Bericht.
Was ist das da für ein Gewindanschluss an dem Haubenaufsteller?
Gruß
Andi
Re: Scheinwerfer (Rund / Nebel) vo.
den hatte ich passend zum ersten (falschen) Relais gebohrt da sich dort so ein Haltebügel befand :-( (Foto links am Gehäuse)
Ärgert mich jetzt total. Und da das Loch jetzt da ist habe ich die Masse für das Umschalt-Relais von dort geholt.
Muss mir da noch etwas überlegen wegen Rost... Gruß Thomas
Ärgert mich jetzt total. Und da das Loch jetzt da ist habe ich die Masse für das Umschalt-Relais von dort geholt.
Muss mir da noch etwas überlegen wegen Rost... Gruß Thomas
- Christoph, Bonn
- Beiträge: 883
- Registriert: Mo 30. Dez 2013, 22:08
- Wohnort: Bonn
Re: Scheinwerfer (Rund / Nebel) vo.
Hallo Thomas,
ich glaube Andi meint das M8er Gewinde am Halter für den Haubenaufsteller,
das wir wohl der Masseanschluss der Batterie sein. (wenn auch ungewöhnlich an dieser Stelle)
vG
Christoph
ich glaube Andi meint das M8er Gewinde am Halter für den Haubenaufsteller,
das wir wohl der Masseanschluss der Batterie sein. (wenn auch ungewöhnlich an dieser Stelle)
vG
Christoph
Re: Scheinwerfer (Rund / Nebel) vo.
Der Gewindeanschluß für das Masseband der Batterie ist bei meinem CSI genau dort wo er bei Thomas auch ist. Scheint zumindest zeitweise so Serie gewesen zu sein.
Gruß Egbert
Gruß Egbert
Re: Scheinwerfer (Rund / Nebel) vo.
Ahso, danke für die Infos.
Gruß
Andi
Gruß
Andi
Re: Scheinwerfer (Rund / Nebel) vo.
sorry - war noch ne Antwort/Foto schuldig: So sieht die Masse-Verbindung in etwa aus: CS 72